质量守恒和能量守恒的基本热力学属性在本章中得到了清晰的描述热力学第一定律.第一定律基本上规定了总质量和总能量(任何形式)不能在一个过程中产生或毁灭。
在一个开放系统中,我们有连续的质量流,每个质量平衡和能量平衡的两个(2)方程可以写成:
米在米出=Δm…(1)质量平衡
E在- E出+ ΔE = Q - W…(2)能量平衡
式(1)表示质量守恒,其中m表示质量流量,Δm为系统内部质量变化量。
另一方面,方程(2)代表了能量守恒,E是整个能源系统的流入或流出,ΔE是能量存储在系统的变化,问是系统吸收的热量和W是系统产生的功。
式(2)左边的项表示进入或离开系统的存储能量,以字母e命名。存储能量组件通常包括:系统内部存储的能量、动能和势能。右边的项是传递给系统的热量Q,和系统做的功W。
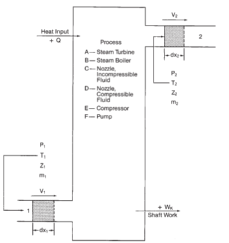
说明各种热力学过程的典型图
能量状态守恒,指进入和离开热力学系统的能量、功和热之间的平衡。能量流的平衡被称为热力学第一定律.





